PD224-100E、PD224-300E導軌式安裝電能表
1.產品概述
2.命名意義

3.規格選型一覽表
4.通用技術條件
PD224系列導軌式安裝電能表采用LCD顯示,可進行時鐘、費率時段等設置,并具有脈沖輸出功能;可用RS-485通訊接口與微機實現通訊,極大地方便了用電自動化管理。在保證質量和穩定性的前提下,該系列電能表具有體積 小巧、安裝方便等優點,并且具有極高的精度和良好的抗電 磁干擾性能,完全符合部標 DL/T614-1997和國標 GB/T17215-2002中1級和2級電子式電能表的相關技術要求。

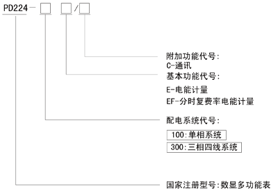
2.命名意義

3.規格選型一覽表
| 型 號 | 功能 |
| PD224-100E/* | 單相電能計量 |
| PD224-100EF/* | 單相復費率電能計量 |
| PD224-300E/* | 三相電能計量 |
| PD224-300EF/* | 三相復費率電能計量 |
4.通用技術條件
| 名 稱 | 技術參數 | ||
| 精度等級 | 有功電能:1級 | ||
| 顯示方式 | 8位LCD顯示 | ||
| 信 號 輸 入 | 測量網絡 | 單相;三相四線 | |
| 電壓 | 額定值 | 單相:220V; 三相四線:3×220/380V | |
| 電流 | 額定值 | 1.5(6)A、5(20)A、10(40)A、20(80)A | |
| 頻 率 | 50/60Hz±10% | ||
| 工作電壓范圍 | 正常工作電壓:0.7Un-1.2Un | ||
| 功 耗 | 電壓線路:≤5VA 電流線路:<4VA/相(在Z大電流下) | ||
| 脈沖輸出 | 光耦輸出(無源干接點); 1.5(6)A常數:10000imp/kWh 5(20)A 常數:5000imp/kWh 10(40)A 常數:2500imp/kWh 20(80)A常數:1250imp/kWh | ||
| 通訊協議 | MODBUS-RTU | ||
| 外型尺寸 | 單相:76×89×74(mm); 三相:126×89×74(mm) | ||
資料下載:
點擊下載:PD224系列導軌多功能電能表.pdf